车型:配置274.920发动机。
VIN:LE4HG3GB6GL××××××。
行驶里程:179km。
故障现象:客户折射仪表上有“SOS停止运作”。
故障诊断:接车后陪同客户试车,仪表确实显示黄色“SOS停止运作”警告灯(如图1所示)。因为是刚买不久的新车,询问客户有无加装或改装。客户表示销售顾问未告知他有加装过任何产品,自己也未私自改装,询问相关销售顾问,表示未加装。那么,首先排除人为故障因素。

图1 仪表显示
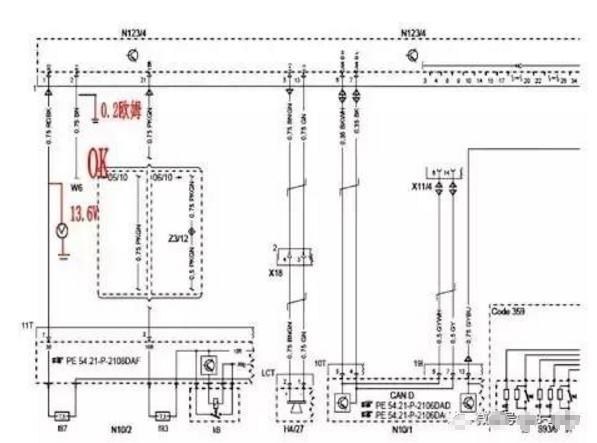
连接DAS诊断仪对车辆进行诊断,结果诊断仪没有检测到紧急呼叫系统控制模块N123/4。连续两遍检测均未找到此模块。进入存在故障的辅助防护系统控制模块N2/10,显示“B1CE801:存在数字输出的信号故障。当前并且存储。”根据故障码引导检测需要测量N2/10-25号端子到N123/4-33号端子电阻。因为是新车,客户在车旁观察施工,若按照DAS指引拆装N2/10的话,必须拆掉中控台及一部分电子设备,施工拆装面积较大。这样一来无法在客户面前交代解释。换种维修思路,既然DAS无法搜寻到N123/4模块,那么就从N123/4那头查起,拆下后备箱内下部饰板,即可拆到N123/4控制模块,如图2所示,从最简单的测量其供电、搭铁、CAN线电压等。

图2 N123/4控制模块
拔下插头拆下模块,手握模块感觉只是常温,但是按照经验看来,模块工作的正常温度应该是有些许发烫。测量供电13.6V,正常。搭铁0.2Ω,正常。测量CAN电压正常。仔细查看N123/4上各个针脚及插孔(如图3所示),均无异常。根据测量数据分析,可以确定紧急呼叫系统控制模块存在故障。但由于牵涉保修事项,为确保万无一失,对其进行换件测试,调换相同车型的N123/4控制模块,安装后进行DAS测试,DAS能够检测到N123/4模块了。

图3 N123/4控制模块电路
至此,申请保修员对其现象进行拍照录像,打印收集各类单据,进入保修程序。
到货后,安装试车,首先对其进行试运行,再电话联系智能互联中心在线注册,获取PIN码。成功激活后,SOS系统能正常运作,仪表无信息提示,故障排除。